空氣壓縮機節能潛力及空壓機節能技術
保定空壓機,即空氣壓縮機。它是將原動機(通常是電動機)的機械能轉換成氣體壓力能的裝置,是壓縮空氣的氣壓發生裝置。
其實,空氣壓縮機所消耗的電能僅有10%轉換為壓縮空氣,而90%轉化為熱能。然而工廠壓縮空氣平均泄露量20~30%,所有的氣動 工具,軟管、接頭、閥門,一個1平方毫米的小孔,在7bar壓力下,一年差不多損失4000元。這是一個很嚴重的問題,那么應該如何解決呢?
治理措施:
● 壓降治理,管路各段設立壓力表,一般空壓機出口到工廠使用點,壓降不能超過1bar,嚴格的甚至是不超過10%即0.7bar,冷干機過濾段的壓降一般0.2bar,詳細檢查你的各段壓降,有問題的管網段機及時檢查維護。
● 仔細評估用氣設備的壓力需求,在保證的情況下盡量調低空壓機排氣壓力,很多用氣設備的氣缸只要3~4bar,少數機械手什么的才要6bar以上。壓力每低1bar,節能約7~10%。
● 工廠盡量布置環形管網,平衡各點用氣壓力。
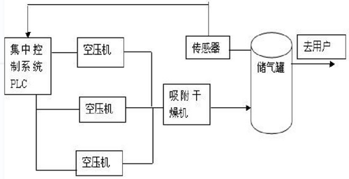
● 空壓機數量少,可采用一臺變頻空氣調壓,如果數量上了4、5臺,完全可以通過合理的參數設置、合理的大小配置和前面提到的手段達到很好的節能效果
● 空壓機集中聯動控制,避免多臺空壓機參數設置時造成的階梯式排氣壓力上升
● 盡量想法降低空壓機進氣溫度,因一般空壓站內部溫度都高于室外,可考慮室外才起
● 提高冷卻水的冷卻效果,盡量降低冷卻水溫度,特別是夏天
● 做好設備維護、清潔,增加空壓機散熱效果,水冷、空冷等換熱器的交換效果,保持油質。
空壓機節能技術
一、空壓機集中控制

二、空壓機變頻調數

● 采取變頻調速方式來降低空壓機電動機的軸功率輸出。
● 改造之前,空壓機的壓力達到設定壓力時,即會自動卸荷;
● 改造之后,空壓機并不卸荷,而是通過降低轉速來降低壓縮機時的產氣量,維持氣網需要的低壓力。
這里有兩個地方可以節能:
1、減少壓縮機從卸荷狀態到加載狀態這一突變過程帶來的電能消耗。
2、電機的運轉頻率降至工頻一下,使電機軸的輸出功率減少。
以上兩種方式都不同程度的降低了空壓機在運行過程中的能源消耗。
三、空壓機余熱回收

空壓機熱能回收是一項非常環保的節能方式
熱能回收裝置工作原理:空壓機的高溫油經過熱交換器把熱量傳遞到冷卻水中,冷卻水被加熱后流到保溫貯水桶中,這樣就可達到熱能回收的目的。
熱能回收實現的條件:
空壓機的熱能回收后,出水溫度可控制在40℃~75℃范圍內
同時油溫應保持75~95℃,是理想溫度在80~90℃之間,這么高的油溫給加熱冷卻水到75℃提供了可靠的條件。
推薦資訊 / Recommended News
聯系我們
電話:0312-2195386
聯系人:賈經理
地址:保定市興業路289號
